|
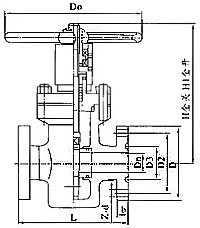
Z43法蘭式平行閘閥:其特征是在閥座或閘板的密封面中央設置平衡液、氣壓力的凹槽,在閘板的兩側面分別設置平衡液、氣壓力的通孔,并使通孔與凹槽聯通。平行閘閥在啟閉過程中具有閥體入口壓力自泄 、閘閥關閉后閘板兩側面上承受的液、氣壓力完全處于自平衡狀態,以減小零部件磨損和延長本平行閘閥的使用壽命。平行閘閥特別適用于石油、化工、電站等的中、高壓液、氣管道。
外形及連接尺寸
|
公稱壓力PN (MPa)
|
公稱通徑DN(mm)
|
外形尺寸(mm)
|
|
L
|
L1
|
H
|
H1
|
Dn
|
D1
|
D2
|
D
|
b
|
Z-Φd
|
D0
|
|
16
20
|
25
|
210
|
377
|
205
|
250
|
25
|
50.8
|
101.5
|
150
|
29
|
4-26
|
200
|
|
32
|
230
|
397
|
220
|
260
|
29
|
60.32
|
11 1
|
160
|
29
|
4-26
|
240
|
|
40
|
260
|
447
|
254
|
294
|
36
|
68.27
|
124
|
180
|
32
|
4-30
|
280
|
|
50
|
300
|
528
|
312
|
364
|
45
|
95.25
|
165
|
215
|
39
|
8-26
|
300
|
|
65
|
340
|
574
|
330
|
402
|
58
|
107.95
|
190.5
|
245
|
42
|
8-30
|
320
|
|
80
|
390
|
618
|
411
|
495
|
72
|
123.82
|
190.5
|
240
|
39
|
8-26
|
360
|
|
100
|
450
|
702
|
443
|
543
|
90
|
149.22
|
235
|
295
|
45
|
8-33
|
400
|
|
150
|
600
|
904
|
605
|
752
|
135
|
211.15
|
317.5
|
380
|
56
|
12-33
|
600
|
|
200
|
750
|
1098
|
710
|
840
|
180
|
269.88
|
393.5
|
470
|
64
|
12-39
|
650
|
|
25
35
|
25
|
210
|
377
|
205
|
240
|
23
|
50.8
|
101.5
|
150
|
29
|
4-26
|
200
|
|
32
|
230
|
397
|
220
|
260
|
29
|
60,32
|
111
|
160
|
29
|
4-26
|
240
|
|
40
|
260
|
447
|
254
|
294
|
36
|
68.27
|
124
|
180
|
32
|
4-30
|
280
|
|
50
|
300
|
528
|
312
|
364
|
45
|
95.25
|
165
|
215
|
39
|
8-26
|
300
|
|
65
|
340
|
574
|
330
|
402
|
58
|
107.95
|
190.5
|
245
|
42
|
8-30
|
320
|
|
80
|
390
|
642
|
41 1
|
495
|
72
|
136.52
|
203
|
265
|
48
|
8-33
|
360
|
|
100
|
450
|
728
|
443
|
543
|
90
|
161.92
|
241.5
|
310
|
55
|
8-36
|
400
|
|
150
|
600
|
969
|
605
|
752
|
135
|
211.18
|
317.5
|
395
|
83
|
12-39
|
600
|
|
200
|
750
|
1206
|
710
|
840
|
180
|
269.88
|
393.5
|
485
|
92
|
12-45
|
650
|
|
45
|
25
|
210
|
409
|
205
|
240
|
23
|
60.32
|
108
|
160
|
35
|
4-26
|
200
|
|
32
|
230
|
444
|
220
|
260
|
29
|
72.24
|
130
|
185
|
39
|
4-30
|
240
|
|
40
|
260
|
506
|
254
|
294
|
36
|
82.55
|
146
|
205
|
45
|
4-33
|
280
|
|
50
|
300
|
578
|
312
|
364
|
45
|
101.6
|
171.5
|
235
|
51
|
8-30
|
300
|
|
65
|
340
|
653
|
330
|
402
|
58
|
111.12
|
1 97
|
265
|
58
|
8-33
|
320
|
|
80
|
390
|
753
|
411
|
495
|
72
|
127.OO
|
228.5
|
305
|
67
|
8-36
|
360
|
|
100
|
450
|
860
|
443
|
543
|
90
|
157.18
|
273
|
355
|
77
|
8-42
|
400
|
|
150
|
600
|
1197
|
605
|
752
|
135
|
228.60
|
368.5
|
485
|
108
|
8-55
|
600
|
|
200
|
750
|
1423
|
710
|
840
|
180
|
279.40
|
438
|
550
|
127
|
12-55
|
650
|
|